一、方案设计原则
工商业储能系统设计是储能项目落地的一个关键步骤,其关键在于确保系统的安全性、稳定性和高效性。主要的设计原则如下:
01 确定储能系统的接入容量
首先需要进行企业充分的能源需求分析,了解企业的变压器情况、用电特点、负载曲线和峰谷价差等关键信息,以确定合适的储能容量和输出功率。同时,还需要考虑到系统的扩展性,为未来可能的扩容预留空间。在规划过程中,我们还需要考虑到系统的经济性,通过配置合理的储能容量,力求在满足用户需求的同时,降低系统的投资成本和维护成本。
02 储能与电网或其他能源的协调配合
储能系统可以作为电网的有力补充独立运行,在需要时提供电力支持。也可以与光伏、风电等做耦合接入,因此,在接入设计中,我们需要考虑到电网或光伏等的电压等级、容量大小等因素,确保储能系统能够与多种能源无缝对接,实现能量的双向流动。
03 安全性设计
工商业储能系统的安全性设计电气安全、防火安全、防雷安全等多个方面。在接入设计中,我们需要选择合适的储能设备、制定合理的电气布局、设置有效的保护措施,确保系统的安全运行。同时,我们还需要定期进行系统的安全检查和维护,及时发现并处理潜在的安全隐患。
04 控制策略设计
储能系统在实际运行过程中会涉及很多应用场景,控制策略设计是储能系统在实际运行过程中不可或缺的一环,旨在提高系统的效率、稳定性和可靠性。比如高/低压侧防逆流、需量控制、光储协调运行控制、峰谷套利,动态增容等等。
通过安装智能监控设备接入EMS控制系统,实时监控储能系统的运行状态、电量信息、温度数据等关键参数,并通过数据分析,优化系统的运行策略,提高系统的运行效率。此外,还可以通过远程控制系统,实现储能系统的远程监控和调度,提高系统的管理水平和响应速度。
二、设计案例分析
我们以广东地区某500KW/1045KWh储能系统为例,园区内现有变压器为1600KVA,园区全年的最大负荷在900KW左右,最小负荷在400KW左右,已安装光伏容量为330KW,拟新增储能系统500KW/1045KWh。

01 储能安全位置选址
储能安装位置的选址是项目前期勘查的重要步骤,需要综合考虑多方面的因素。首先,储能的主要收益来源于峰谷价差,应选择在园区负荷较重或波动性较大的变压器下接入,以最大程度地发挥储能系统的削峰填谷作用。一般优先建议靠近配电房安装,以节省接入电缆成本。
其次,选址应满足地质和气候条件的要求。单个储能柜一般重2.5吨以上,设备对地基的稳定性和气候条件有一定的要求。选址时应避开地质条件不稳定、易发生自然灾害的、水淹等区域,以及消防通道、人员密集等区域。

02 储能系统接入设计
本项目采用低压400V并网,接入现有1600KVA变压器低压母线上馈电柜内。新增储能并网柜和现有光伏并网柜一起摆放,光储一同做交流侧耦合。新增储能并网柜进线端由户外储能汇流柜引入,出线端接入馈电低压母线上,供负荷使用。接入示意图如下:

系统接入示意图
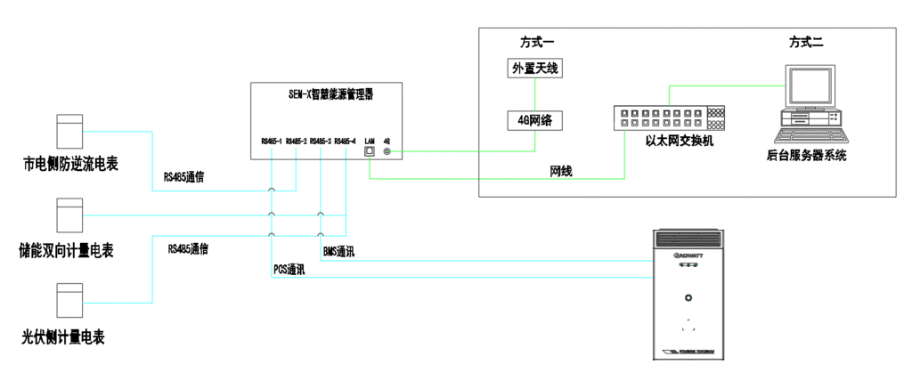
03计量电表安装设计
本项目由于光伏系统已经建好投运较久,考虑到新增储能系统在不影响原有光伏系统的前提下要做协调运行控制策略,设计通过新增市电侧、光伏侧、储能侧计量装置,实现整个发电、用电链路的监测,计量设备均统一接入EMS系统内数来实现监测数据上传。
通过新增储能侧计量电表、光伏侧计量电表和总防逆流计量电表。其中储能计费双向电表安装在储能汇流柜中,用于计量储能系统充放电信息和电费结算。

储能侧双向计量电表光伏计量电表安装于光伏并网计量柜中,做总的光伏出力监测(该方式可以无需新增到逆变器端的485电缆,不需要与逆变器进行通讯,不限制光伏发电)。

光伏侧双向计量电表防逆流低压电表安装在市电低压母线侧,用于检测逆流情况和计算负载用电情况(有高压防逆流需求的项目可以更换为高压侧计量)。

市电侧防逆流计量电表
新增的电表采用RS485通讯方式,通讯接入古瑞瓦特储能汇流柜内的SEM-X通讯箱内。

系统通讯链路示意图
04
储能系统基础安装设计储能柜安装占地面积:单个储能一台柜宽1.2米,深1.4米,高2.35米,占地面积约1.68平方。在基础开挖基坑时,需进行素土夯实, 湿松散杂需作地基加固处理.基础施工地点应选周围地势的最高点,以防积水受损。安装墩用混凝土制作,安装墩基础底面负重不得小于2000kg/平方米。基础表面应打水平尺以保证水平;基础内底平面应向两侧有倾斜,保障排水 。

基础安装示意图

实物安装图
05 系统运行策略设计
古瑞瓦特自研EMS控制系统,支持多种控制策略,适用于多种使用场景。通过预设策略参数,并实时采集光伏、储能、电网、负荷等数据,进行协调控制和下发多种运行模式策略。本项目通过EMS控制光伏+储能协调出力,可实现园区用电经济效益最大化。

控制策略配置界面
06 项目主要工程量

总结
工商业储能作为能源领域的重要方向,具有广阔的应用前景和发展空间。希望通过以上工商业储能设计方案介绍,让大家进一步了解工商业储能系统,为工商业储能项目设计有所帮助。